热点关注
市政雨水排放截污系统
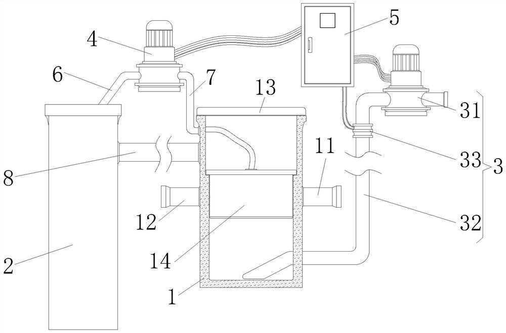
本发明涉及雨水排放技术领域,且公开了一种市政雨水排放截污装置,包括截污桶、收集罐、排污组件、抽水机和控制器;所述截污桶的侧面安装有进水管和出水管,所述截污桶的顶部安装有盖板,所述截污桶的内部设置有截污组件,且截污组件位于进水管和出水管处所述抽水机的进水口通过连接管延伸至收集罐内,所述抽水机的出水口通过补水管与截污桶连通。该市政雨水排放截污装置,将截污桶与下水道接通,使得雨水从进水管进入截污桶内,之后在截污组件中将垃圾拦截,而雨水从出水管中排出,如此完成拦截的目的,且截污组件具有清洗功能,可对自身清洗,防止截污组件上粘覆大量垃圾。

权利要求书
1.一种市政雨水排放截污装置,其特征在于:包括截污桶(1)、收集罐(2)、排污组件(3)、抽水机(4)和控制器(5);
所述截污桶(1)的侧面安装有进水管(11)和出水管(12),所述截污桶(1)的顶部安装有盖板(13),所述截污桶(1)的内部设置有截污组件(14),且截污组件(14)位于进水管(11)和出水管(12)处;
所述抽水机(4)的进水口通过连接管(6)延伸至收集罐(2)内,所述抽水机(4)的出水口通过补水管(7)与截污桶(1)连通;
排污组件(3)与截污桶(1)的底部连通,所述控制器(5)通过线缆分别与排污组件(3)和抽水机(4)电性连接。
2.根据权利要求1所述的一种市政雨水排放截污装置,其特征在于:所述截污桶(1)和收集罐(2)之间通过连通管(8)连接,且连通管(8)位于截污桶(1)侧面的顶端。
3.根据权利要求1所述的一种市政雨水排放截污装置,其特征在于:所述截污组件(14)包括拦截组件(15)和清洗组件(16),所述拦截组件(15)安装在清洗组件(16)上。
4.根据权利要求1所述的一种市政雨水排放截污装置,其特征在于:所述拦截组件(15)包括过滤网(151)和支撑罩(152),所述支撑罩(152)的侧面均安装有过滤网(151),所述过滤网(151)上开设有进料口(153),所述进料口(153)与进水管(11)连通。
5.根据权利要求1所述的一种市政雨水排放截污装置,其特征在于:所述清洗组件(16)包括固定环(161)、分流管(162)、强力喷头(163)和软管(164),所述固定环(161)与支撑罩(152)固定连接,且固定环(161)通过螺栓与截污桶(1)的内壁固定连接,所述分流管(162)安装在固定环(161)的内侧,所述强力喷头(163)设置多个且分别安装在分流管(162)上,所述软管(164)的一端与分流管(162)连通,所述软管(164)的另一端与补水管(7)连通。
6.根据权利要求5所述的一种市政雨水排放截污装置,其特征在于:所述截污桶(1)侧面的顶端内嵌有连接头,所述软管(164)的另一端通过连接头与补水管(7)连接。
7.根据权利要求1所述的一种市政雨水排放截污装置,其特征在于:所述排污组件(3)包括排污泵(31)、排污管(32)和电磁阀(33),所述排污管(32)的一端与排污泵(31)的进水口连通,所述排污管(32)的另一端从截污桶(1)的侧面延伸至其内部,且电磁阀(33)安装在排污管(32)上,所述排污泵(31)和电磁阀(33)均通过线缆与控制器(5)电性连接。
说明书
一种市政雨水排放截污装置
技术领域
本发明涉及雨水排放技术领域,具体为一种市政雨水排放截污装置。
背景技术
城市化前,雨水落到天然的土地时,大多随着城市住宅、商业及工业的发展,城市数的雨水直接渗入地面,然后慢慢地渗透到地建设的增多,人工铺装地面增多,导致了大量下水或溪流及江河中,其中一部分渗入地面的的地面被不透水地面如屋面、停车场及公路等雨水会通过植物蒸发掉,仅有大约20%的雨水直所覆盖,大多数雨水顺着下水道排入河道中。
然而雨水流入下水道中会夹杂着落叶、塑料袋等垃圾,而这些垃圾顺着下水道流入河道中会影响河道环境,为此我们提出了一种市政雨水排放截污装置。
发明内容
针对现有技术存在的上述不足,本发明提供了一种市政雨水排放截污装置,本发明对雨水中的垃圾进行拦截,取出下水道中的垃圾,减少雨水排放对河道的影响。
本发明提供如下技术方案:一种市政雨水排放截污装置,包括截污桶、收集罐、排污组件、抽水机和控制器;
所述截污桶的侧面安装有进水管和出水管,所述截污桶的顶部安装有盖板,所述截污桶的内部设置有截污组件,且截污组件位于进水管和出水管处;
所述抽水机的进水口通过连接管延伸至收集罐内,所述抽水机的出水口通过补水管与截污桶连通;
排污组件与截污桶的底部连通,所述控制器通过线缆分别与排污组件和抽水机电性连接。
优选的,所述截污桶和收集罐之间通过连通管连接,且连通管位于截污桶侧面的顶端。
优选的,所述截污组件包括拦截组件和清洗组件,所述拦截组件安装在清洗组件上。
优选的,所述拦截组件包括过滤网和支撑罩,所述支撑罩的侧面均安装有过滤网,所述过滤网上开设有进料口,所述进料口与进水管连通。
优选的,所述清洗组件包括固定环、分流管、强力喷头和软管,所述固定环与支撑罩固定连接,且固定环通过螺栓与截污桶的内壁固定连接,所述分流管安装在固定环的内侧,所述强力喷头设置多个且分别安装在分流管上,所述软管的一端与分流管连通,所述软管的另一端与补水管连通。
优选的,所述截污桶侧面的顶端内嵌有连接头,所述软管的另一端通过连接头与补水管连接。
优选的,所述排污组件包括排污泵、排污管和电磁阀,所述排污管的一端与排污泵的进水口连通,所述排污管的另一端从截污桶的侧面延伸至其内部,且电磁阀安装在排污管上,所述排污泵和电磁阀均通过线缆与控制器电性连接。
与现有技术对比,本发明具备以下有益效果:
该市政雨水排放截污装置,将截污桶与下水道接通,使得雨水从进水管进入截污桶内,之后在截污组件中将垃圾拦截,而雨水从出水管中排出,如此完成拦截的目的,且截污组件具有清洗功能,可对自身清洗,防止截污组件上粘覆大量垃圾,配合排污组件将截污桶内拦截的垃圾进行排出,防止截污桶内垃圾过多,影响其功能,且当截污桶内雨水过多,雨水会从连通管排入收集罐中进行存储,如此防止其溢满。
- 2021-07-14久马高速生活污水设备操作培训
- 2021-07-14四川交建污水处理技术培训
- 2021-03-31污水药剂搅拌装置及其使用方法
- 2020-10-02集沉砂隔油压榨一体过滤设备
- 2020-09-29市政污水排污管铺设施工系统














电话:028-81291392
手机:18123218647
邮箱:349984202@qq.com